Датчик движения Gira Sensotec чёрный матовый (2376 005)

Бренд
Gira
Артикул
2376 005
Тип датчика
Движения
Цвет
черный
Степень защиты
IP20 (для помещений)
Монтаж
Врезной
EAN
4010337037736
Бренд
Gira
Артикул:
2376 005
Цена:
41241,0 ₽
Заказать
Свяжитесь с нами и мы поможем вам правильно подобрать оборудование и комплектующие
Характеристики
EAN
4010337037736
Тип датчика
Движения
Цвет
черный
Степень защиты
IP20 (для помещений)
Монтаж
Врезной
Вариант установки
Настенный
Угол обнаружения
180°
Мощность нагрузки, Вт
300 Вт
Кол-во каналов
1 канал
Дальность обнаружения
6 м
Сенсор
Микроволновый
Вид питания
220/230В
Мин задержка отключения
60 сек
Макс задержка отключения
60 мин
Бренд
Gira
Гарантия
12 мес.
Вес
0.3 кг
Высота монтажа (макс.)
1.1 м
Описание

Описание функций

При регистрации используется эффект Доплера наподобие измерению скорости в дорожном движении. Регистрация движения может осуществляться также через неэкранирующие материалы. Таким образом, можно, например, контролировать туалеты с помощью одного единственного Sensotec.

Характеристики

  • Переключение без прикосновения предотвращает загрязнение. Тем самым исключается загрязнение вирусами и бактериями со стороны пользователя.
  • Регистрация в ближней и дальней зоне зависит от площади отражения, скорости и вида объекта (человек, животное, предмет и т.д.).
  • Металлические рамки влияют на зону обзора.
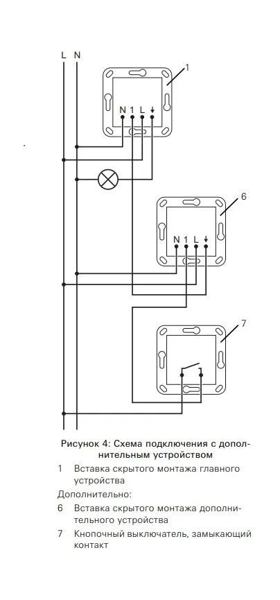
  • Расширение зоны регистрации за счет использования дополнительных устройств.
  • Управление дополнительными устройствами с помощью клавишно-кнопочного выключателя.
  • Требуется инфракрасное дистанционное управление для ввода в эксплуатацию и настройки различных функций.
  • Возможны индивидуальное значение яркости и время работы по инерции (функция обучения).
  • Возможность настройки чувствительности дистанционной регистрации.
  • Монтаж в глубокой приборной коробке.
  • Отвечает положениям Директивы VDI / VDE 6008, лист 3.
  • Sensotec – это активный датчик движения. Он независимо от температуры регистрирует движения в зоне обзора и в зависимости от освещенности окружения со светорегулировкой включает освещение помещения.
  • Движение в ближней зоне включает освещение помещения без светорегулировки.
  • Возможность настройки освещенности включения освещения помещения при дистанционной регистрации.

Технические характеристики

  • Источник электропитания: AC 230/240 В~
  • Частота сети: 50/60 Гц
  • Температура окружающего воздуха: от 0°C до 50°C
  • Высота установки: 1,10 м
  • Зона обзора вперед: Ближняя зона: прим. 5 см, Дальняя зона: прим. 6 м
  • Дальность действия в каждую сторону: Дальняя зона: прим. 2 м
  • Яркость: от 10 до 1000 лк
  • Время работы по инерции: от 1 с. до 60 мин.

Подключение с помощью винтовых клемм

  • Одна жила: от 1,5 до 2,5 мм²
  • Несколько жил с гильзой для оконцевания жил: от 1,5 до 2,5 мм²

Присоединенная мощность

  • Лампы накаливания: от 4 до 300 Вт
  • Высоковольтные галогенные лампы: от 4 до 300 Вт
  • Светодиодные лампы: тип. от 4 до 60 Вт


  • Глубина установки: 33 мм

Галерея
Whatsapp
Telegram
Телефон
Email
Наверх

Связаться с нами
Главная Каталог Корзина
0
Избранное Сравнение