Датчик движения Gira Sensotec LED антрацит (2378 28)
Описание функций
При регистрации используется эффект Доплера наподобие измерению скорости в дорожном движении. Регистрация движения может осуществляться также через неэкранирующие материалы. Таким образом, можно, например, контролировать туалеты с помощью одного единственного Sensotec. Светодиодный указатель для ориентации включается, если происходит вход в зону обнаружения и освещенность находится ниже порога яркости
Характеристики
- Переключение без прикосновения предотвращает загрязнение. Тем самым исключается загрязнение вирусами и бактериями со стороны пользователя.
- Регистрация в ближней и дальней зоне зависит от площади отражения, скорости и вида объекта (человек, животное, предмет и т.д.).
- Металлические рамки влияют на зону обзора.
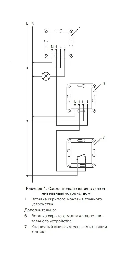
- Расширение зоны регистрации за счет использования дополнительных устройств.
- Управление дополнительными устройствами с помощью клавишно-кнопочного выключателя.
- Требуется инфракрасное дистанционное управление для ввода в эксплуатацию и настройки различных функций.
- Возможны индивидуальное значение яркости и время работы по инерции (функция обучения).
- Возможность настройки чувствительности дистанционной регистрации.
- Монтаж в глубокой приборной коробке.
- Отвечает положениям Директивы VDI / VDE 6008, лист 3.
- Sensotec LED – это активный датчик движения. Он независимо от температуры регистрирует движения в зоне обзора и в зависимости от освещенности окружения включает светодиодный указатель для ориентации.
- Движение в ближней зоне включает, например, освещение помещения.
- Возможность настройки освещенности включения светодиодного указателя для ориентации.
Технические характеристики
- Источник электропитания: AC 230/240 В~
- Частота сети: 50/60 Гц
- Температура окружающего воздуха: от 0°C до 50°C
- Высота установки: 1,10 м
- Зона обзора вперед: Ближняя зона: прим. 5 см, Дальняя зона: прим. 6 м
- Дальность действия в каждую сторону: Дальняя зона: прим. 2 м
- Яркость: от 10 до 1000 лк
- Время работы по инерции: от 1 с. до 60 мин.
Подключение с помощью винтовых клемм
- Одна жила: от 1,5 до 2,5 мм²
- Несколько жил с гильзой для оконцевания жил: от 1,5 до 2,5 мм²
Присоединенная мощность
- Лампы накаливания: 400 Вт
- Высоковольтные галогенные лампы: 400 Вт
- Трансформатор Tronic: 400 Вт
- Светодиодные лампы: 100 Вт
- Глубина установки: 33 мм