Датчик движения Gira Sensotec LED чёрный матовый (2378 005)

Бренд
Gira
Артикул
2378 005
Тип датчика
Движения
Цвет
черный
Степень защиты
IP20 (для помещений)
Монтаж
Врезной
EAN
4010337037729
Бренд
Gira
Артикул:
2378 005
Цена:
46176,0 ₽
Заказать
Свяжитесь с нами и мы поможем вам правильно подобрать оборудование и комплектующие
Характеристики
EAN
4010337037729
Тип датчика
Движения
Цвет
черный
Степень защиты
IP20 (для помещений)
Монтаж
Врезной
Вариант установки
Настенный
Угол обнаружения
180°
Мощность нагрузки, Вт
400 Вт
Кол-во каналов
1 канал
Дальность обнаружения
6 м
Сенсор
Микроволновый
Вид питания
220/230В
Мин задержка отключения
60 сек
Макс задержка отключения
60 мин
Бренд
Gira
Гарантия
12 мес.
Вес
0.3 кг
Высота монтажа (макс.)
1.1 м
Описание

Описание функций

При регистрации используется эффект Доплера наподобие измерению скорости в дорожном движении. Регистрация движения может осуществляться также через неэкранирующие материалы. Таким образом, можно, например, контролировать туалеты с помощью одного единственного Sensotec. Светодиодный указатель для ориентации включается, если происходит вход в зону обнаружения и освещенность находится ниже порога яркости

Характеристики

  • Переключение без прикосновения предотвращает загрязнение. Тем самым исключается загрязнение вирусами и бактериями со стороны пользователя.
  • Регистрация в ближней и дальней зоне зависит от площади отражения, скорости и вида объекта (человек, животное, предмет и т.д.).
  • Металлические рамки влияют на зону обзора.
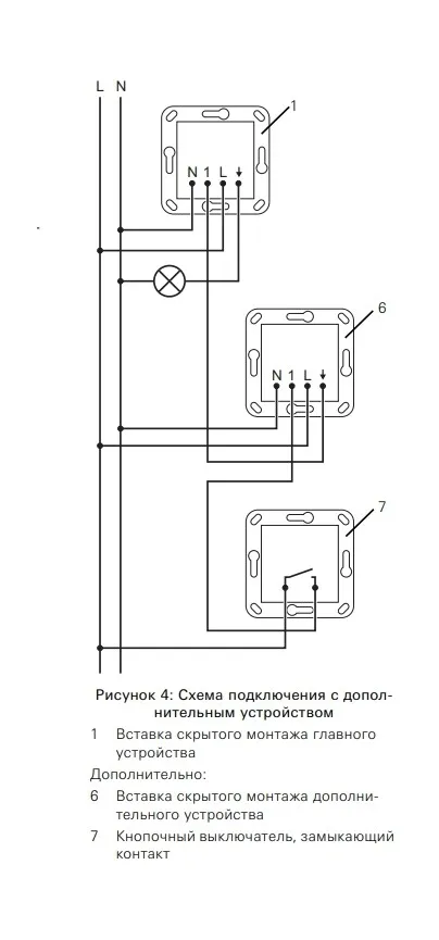
  • Расширение зоны регистрации за счет использования дополнительных устройств.
  • Управление дополнительными устройствами с помощью клавишно-кнопочного выключателя.
  • Требуется инфракрасное дистанционное управление для ввода в эксплуатацию и настройки различных функций.
  • Возможны индивидуальное значение яркости и время работы по инерции (функция обучения).
  • Возможность настройки чувствительности дистанционной регистрации.
  • Монтаж в глубокой приборной коробке.
  • Отвечает положениям Директивы VDI / VDE 6008, лист 3.
  • Sensotec LED – это активный датчик движения. Он независимо от температуры регистрирует движения в зоне обзора и в зависимости от освещенности окружения включает светодиодный указатель для ориентации.
  • Движение в ближней зоне включает, например, освещение помещения.
  • Возможность настройки освещенности включения светодиодного указателя для ориентации.

Технические характеристики

  • Источник электропитания: AC 230/240 В~
  • Частота сети: 50/60 Гц
  • Температура окружающего воздуха: от 0°C до 50°C
  • Высота установки: 1,10 м
  • Зона обзора вперед: Ближняя зона: прим. 5 см, Дальняя зона: прим. 6 м
  • Дальность действия в каждую сторону: Дальняя зона: прим. 2 м
  • Яркость: от 10 до 1000 лк
  • Время работы по инерции: от 1 с. до 60 мин.

Подключение с помощью винтовых клемм

  • Одна жила: от 1,5 до 2,5 мм²
  • Несколько жил с гильзой для оконцевания жил: от 1,5 до 2,5 мм²

Присоединенная мощность

  • Лампы накаливания: 400 Вт
  • Высоковольтные галогенные лампы: 400 Вт
  • Трансформатор Tronic: 400 Вт
  • Светодиодные лампы: 100 Вт

  • Глубина установки: 33 мм
Галерея
Whatsapp
Telegram
Телефон
Email
Наверх

Связаться с нами
Главная Каталог Корзина
0
Избранное Сравнение